autoua
×
Autoua.netФорумЗапитати Autoua

нидхелп коллективного мозга.. с62а Лансер не заводится.

V.I.P **
52 года (23 года за рулем), Київ
Сообщения: 17043
С нами с 22.05.2007

нидхелп коллективного мозга.. с62а Лансер не заводится.
      3 апреля 2016 в 20:26 Гілками Прикріплені файли (0 завантажити)

с62а 12 клапанный 1.5 90й год. Автоприкол . С утра машинка отездила суперски. В обед собрался по делам. Завелась норм. Заехал на Петровку на "Петрик" и там кто в курсе не едешь а медленно ползешь. При медленном трогании когда обороты просаживались обратил внимание что магнитола начала вырубаться. Проехал, решил вопрос и заехал снова на Петровку стал возле вещевого. ЗАГЛУШИЛ!!! Машину (не заглох!) Машинка вместо закрыться нормально начала квакать сигналкой как при разряженном аккумуляторе. Т.к лампа зарядки не горела то предположил что плохой контакт на аккуме (так и оказалось что плюсовую пришлось открутить и пошевелить) и вот тут-то и началась комедия. Вернулся - машина не заводится (( Думал т.к машинка на газу ВДРУГ накрылся бензонасос - снял обратку бензин валит струей в банку. Свечу выкрутил и на массу - искры НЕТ коммутатор уже от прежнего хозяина внешний. + есть и при вращении стартером на клемме К есть блымки (т.е ДХ и выход с бортовика на коммутатор живые) . Катушка внутри трамблера (инжектор с бортовиком но при этом трамблер с ДХ и ДПРВ на распредвале) Бортивик уже подкидывал заведомо рабочий но глючный (менял т.к старый выдавал ошибку но не давал считать что за ошибка, снимал рабочим с рабочей машины и так и возил в багажнике) Когда тянули к дому то т.к без вакуума тормоза как в зиле иногда 3-4 включал чтоб движок для вакуума провернуть. Реле бензонасоса щелкает (что в принципе и по обратке понятно) т.е ДПРВ рабочий т.к без оборотов бензонасос вырублен. Катушка? Но как она могла сдохнуть от плохого контакта на + и при этом машинка то доехала до места коматоза своим ходом... ?
Если коллективный олл предположит бОльшую вероятность смерти катушки то посмотрю или куплю трамблер с разборки или наколхожу внешнюю но ... пока не хочется выкинуть то чего и так мало - деньги.
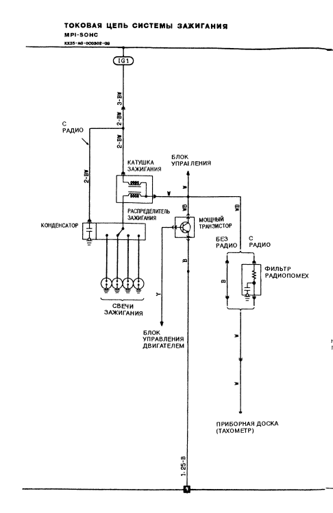
На всякий случай схема системы зажигания.

с62а 12 клапанный 1.5 90й год


Роздрукувати   Нагадати!   Сповістити модератора   Відправити по E-mail
Шкодоволгный Вазотавр *
55 лет (33 года за рулем), Киев
Сообщения: 22566
С нами с 06.07.2001

Re: нидхелп коллективного мозга.. с62а Лансер не заводится. [Re: Djohny]
      3 апреля 2016 в 21:55 Гілками

Акум сел/умер

Роздрукувати   Нагадати!   Сповістити модератора   Відправити по E-mail
V.I.P **
52 года (23 года за рулем), Київ
Сообщения: 17043
С нами с 22.05.2007

Re: нидхелп коллективного мозга.. с62а Лансер не заводится. [Re: kkk_GAZ240]
      3 апреля 2016 в 22:20 Гілками

kkk_GAZ240 03.04.2016 21:55 пишет:

Акум сел/умер



аккум крутит стартером аж гай шумыть .. была проблема с контактом на + клемме (за зиму окислилась..)


Роздрукувати   Нагадати!   Сповістити модератора   Відправити по E-mail
СуперСтар **
19 лет за рулем, Киев
Сообщения: 4722
С нами с 07.02.2008

Re: нидхелп коллективного мозга.. с62а Лансер не заводится. [Re: Djohny]
      3 апреля 2016 в 23:38 Гілками

сигналка есть? Может это она блокирует? Или иммобилайзер

Змінено Aziz (23:38 03/04/2016)


Роздрукувати   Нагадати!   Сповістити модератора   Відправити по E-mail
V.I.P *
20 лет за рулем, Киев
Сообщения: 15589
С нами с 24.11.2011

Re: нидхелп коллективного мозга.. с62а Лансер не заводится. [Re: Djohny]
      4 апреля 2016 в 00:08 Гілками

самый бюджетный вариант, проверить везде массу
коммутатор, катушка, общая
если есть трамблер, то должен быть датчик холла, его тоже проверить (ага, ДХ это он и есть)))
правильно ли понимаю, искры нет на проводе от катушки?

Змінено junior (00:11 04/04/2016)


Роздрукувати   Нагадати!   Сповістити модератора   Відправити по E-mail
V.I.P **
52 года (23 года за рулем), Київ
Сообщения: 17043
С нами с 22.05.2007

Re: нидхелп коллективного мозга.. с62а Лансер не заводится. [Re: junior]
      4 апреля 2016 в 06:23 Гілками

junior 04.04.2016 00:08 пишет:

самый бюджетный вариант, проверить везде массу
коммутатор, катушка, общая
если есть трамблер, то должен быть датчик холла, его тоже проверить (ага, ДХ это он и есть)))
правильно ли понимаю, искры нет на проводе от катушки?



стартер крутит бодро - масса на движке есть катушка встроена в трамблер что плохо но от старого хозяина комутатор уже вынесенный (родной тоже в катушке. На коммутатора + есть и при проворачивании импульсы на К присутствуют. (т.е датчик холла тоже жив.
Искры нет на свечке лежащей на движке сверху и включаемой в свечной провод 1 и 4 цилиндра по очереди


Роздрукувати   Нагадати!   Сповістити модератора   Відправити по E-mail
V.I.P **
52 года (23 года за рулем), Київ
Сообщения: 17043
С нами с 22.05.2007

Re: нидхелп коллективного мозга.. с62а Лансер не заводится. [Re: Djohny]
      4 апреля 2016 в 19:10 Гілками

99% катушка. Провод прямо на нее со свечкой и искры нет

Роздрукувати   Нагадати!   Сповістити модератора   Відправити по E-mail
Autoua.netФорумЗапитати Autoua
Додаткова інформація
0 користувачів і 28 що побажали залишитися невідомими читають цей форум.

Модератор:  Yorc, AVB, Hrust, Stor, moderator, BorisB 

Роздрукувати всю тему

Права
      Ви не можете створювати нові теми
      Ви не можете відповідати на повідомлення
      HTML дозволений
      UBBCode дозволений

Рейтинг:
Переглядів теми: 1824

Оціните цю тему

Перейти в

Правила конференції | Календар | FAQ | Карта розділу | Мобільна версія