autoua
×
Autoua.netФорумLada (ВАЗ) форум

ВАЗ 2109 - электроника

читатель
47 лет (21 год за рулем), Борисполь
Сообщения: 11
С нами с 04.07.2003

ВАЗ 2109 - электроника
      25 ноября 2003 в 19:35 Гілками

Спасите-помогите!!! Суть вопроса в следующем! Автомобиль ВАЗ 2109. 1992 г/в. Двигатель заводится отлично, а вот глохнуть путем поворота ключа зажигания не желает. Т.е. для того, чтобы заглушить автомобиль приходиться отключать электроклапан. А иначе никак. Аккумулятор не помогает, при отключении аккумулятора авто все равно работает.

Роздрукувати   Нагадати!   Сповістити модератора   Відправити по E-mail
member **
52 года, Полтава
Сообщения: 155
С нами с 27.09.2003

Re: ВАЗ 2109 - электроника [Re: IB Porada]
      25 ноября 2003 в 20:10 Гілками

Как мне кажется дело в замке зажигания.Или контакты где то слиплись или поломка.А у меня такое сталось было на 2105 когда поставил регулятор напряжения вместо ВАЗовского москвича

Роздрукувати   Нагадати!   Сповістити модератора   Відправити по E-mail
Супер писатель! **
55 лет, Киев
Сообщения: 3922
С нами с 30.07.2003

Re: ВАЗ 2109 - электроника [Re: IB Porada]
      25 ноября 2003 в 21:06 Гілками

Чтобы заглушить двиг не обязательно каждый раз лезть под капот,достаточно включить передачу и при нажатом тормозе отпустить педаль сцепления
Но если замена замка не даст результата,обращайся,есть хороший электрик.


Роздрукувати   Нагадати!   Сповістити модератора   Відправити по E-mail
Супер писатель! ****
30 лет за рулем, Киев
Сообщения: 2598
С нами с 29.04.2003

Re: ВАЗ 2109 - электроника [Re: IB Porada]
      25 ноября 2003 в 21:22 Гілками

Была подобная ситуация.
При включенных габаритках не глушился двигатель. Можно было даже ключ вынуть и уходить... Двигатель работал.
Выключаешь габаритки - глохнет.
Проблема рушилась заменой кнопки включения габаритного освещения.


Роздрукувати   Нагадати!   Сповістити модератора   Відправити по E-mail
приверженец ***
64 года (46 лет за рулем), Киев
Сообщения: 481
С нами с 02.08.2001

"вместо ВАЗовского москвича " - Это как? [Re: БигБен]
      26 ноября 2003 в 00:21 Гілками

В ответ на:

Как мне кажется дело в замке зажигания.Или контакты где то слиплись или поломка.А у меня такое сталось было на 2105 когда поставил регулятор напряжения вместо ВАЗовского москвича



А от Мерса или от Опеля не пробовал?


Роздрукувати   Нагадати!   Сповістити модератора   Відправити по E-mail
приверженец ***
64 года (46 лет за рулем), Киев
Сообщения: 481
С нами с 02.08.2001

Попробуй подключить электромагнитный клапан ШТАТНО. (-) [Re: IB Porada]
      26 ноября 2003 в 00:39 Гілками

.

Роздрукувати   Нагадати!   Сповістити модератора   Відправити по E-mail
member **
52 года, Полтава
Сообщения: 155
С нами с 27.09.2003

Re: "вместо ВАЗовского москвича " - Это как? [Re: Ol_102iL]
      26 ноября 2003 в 18:06 Гілками

Регуляторы на ВАЗ и Москвич внешне одинаковы,даже названия одинаковые Я112,а вот буквы разные.А для Москвича а В для ВАЗа,и вот если на ВАЗ поставить Москвичевский то и выйдет такая фигня что двигатель ключем не будет глушится.А ты так все утрируеш(опель,мерседес),можно подумать что ты это знал.

Роздрукувати   Нагадати!   Сповістити модератора   Відправити по E-mail
приверженец ***
64 года (46 лет за рулем), Киев
Сообщения: 481
С нами с 02.08.2001

Представь себе, что я даже знаю почему и как это исправить. (-) [Re: БигБен]
      27 ноября 2003 в 16:08 Гілками

В ответ на:

Регуляторы на ВАЗ и Москвич внешне одинаковы,даже названия одинаковые Я112,а вот буквы разные.А для Москвича а В для ВАЗа,и вот если на ВАЗ поставить Москвичевский то и выйдет такая фигня что двигатель ключем не будет глушится.А ты так все утрируеш(опель,мерседес),можно подумать что ты это знал.




Роздрукувати   Нагадати!   Сповістити модератора   Відправити по E-mail
member **
52 года, Полтава
Сообщения: 155
С нами с 27.09.2003

Re: Представь себе, что я даже знаю почему и как это исправить. (-) [Re: Ol_102iL]
      1 декабря 2003 в 15:39 Гілками

Ну так раскажи.

Роздрукувати   Нагадати!   Сповістити модератора   Відправити по E-mail
приверженец ***
64 года (46 лет за рулем), Киев
Сообщения: 481
С нами с 02.08.2001

А тебе это поможет? [Re: БигБен]
      9 декабря 2003 в 10:29 Гілками Прикріплені файли (10 завантажити)

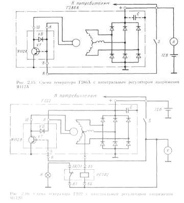
Генератор Г286А с интегральным регулятором напряжения Я112А (рис. 2.15). Интегральный регулятор Я112А применяется и с другими генераторами, предназначенными для питания потребителей с номинальным напряжением 12 В.
Питание обмотки возбуждения через регулятор Я112А осуществляется следующим образом. При замкнутых контактах выключателя зажигания S ток возбуждения протекает по цепи: вывод « + » аккумуляторной батареи — амперметр — контакты выключателя S — вывод В генераторной установки — вывод В регулятора напряжения — дублирующий вывод В регулятора напряжения — обмотка возбуждения — вывод Ш регулятора напряжения — переход коллектор-эмиттер выходного транзистора УТ — корпус генератора и автомобиля — вывод «—» аккумуляторной батареи.

Оба вывода В регулятора напряжения соединены проводником, по которому протекает ток возбуждения и от которого осуществляется питание схемы управления выходным транзистором (на рисунке схема управления не показана, а условно пунктиром показана связь базы транзистора с выводом В и гасящий диод ). Таким образом, в регуляторе используется схема с объединенными входом и выходом, которая вместе с обмоткой возбуждения подключается на выводы «-(-» генератора и аккумуляторной батареи. Для контроля работы генератора и состояния зарядной цепи в схеме установлен амперметр.
На некоторых генераторных установках с интегральными регуляторами Я112А между выводами «+» и корпусом генератора устанавливается конденсатор С, назначение которого — уменьшение пульсаций напряжения в схеме электрооборудования и улучшение радиоприема.
Генератор Г222 с интегральным регулятором напряжения Я112В (рис. 2.16). Является генераторной установкой, предназначенной для питания потребителей с номинальным напряжением 12 В.
Отличительные особенности генераторной установки следующие. Во-первых, интегральный регулятор Я112В имеет разделенные вход и выход. Управление силовым транзистором УТ осуществляется от отдельного вывода Б регулятора, который является выводом генераторной установки и соединен через контакты выключателя S с положительными выводами генератора и аккумуляторной батареи. Вывод В регулятора, через который подается питание на обмотку возбуждения, непосредственно соединен с положительным выводом генератора.
При такой схеме значительно уменьшена величина тока в цепи управления регулятором, что уменьшает колебания падения напряжения. В конечном счете это приводит к повышению стабильности регулируемого напряжения генераторной установки. Разгружаются также контакты выключателя S.


Генератор Г286А с интегральным регулятором напряжения Я112А (рис. 2

Змінено Ol_102iL (10:37 09/12/2003)


Роздрукувати   Нагадати!   Сповістити модератора   Відправити по E-mail
member **
52 года, Полтава
Сообщения: 155
С нами с 27.09.2003

Re: А думаеш нет? [Re: Ol_102iL]
      9 декабря 2003 в 11:40 Гілками

Спасибо за прикрепленные файлы ,теперь понятно где убрать перемычку по схеме.В дороге бывает все пригождается(вот сказал-то!).Может раскажеш если знаеш почему они так часто дохнут.Если дело в транзисторе,то ведь можно подобрать другой,или нельзя?

Роздрукувати   Нагадати!   Сповістити модератора   Відправити по E-mail
приверженец ***
64 года (46 лет за рулем), Киев
Сообщения: 481
С нами с 02.08.2001

Ну, я рад за тебя. [Re: БигБен]
      9 декабря 2003 в 15:22 Гілками

В ответ на:

Может раскажеш если знаеш почему они так часто дохнут.




Х.з.


Роздрукувати   Нагадати!   Сповістити модератора   Відправити по E-mail
Autoua.netФорумLada (ВАЗ) форум
Додаткова інформація
0 користувачів і 15 що побажали залишитися невідомими читають цей форум.

Модератор:  fetus, Bivaliy, moderator 

Роздрукувати всю тему

Права
      Ви не можете створювати нові теми
      Ви не можете відповідати на повідомлення
      HTML дозволений
      UBBCode дозволений

Рейтинг:
Переглядів теми: 6120

Оціните цю тему

Перейти в

Правила конференції | Календар | FAQ | Карта розділу | Мобільна версія