autoua
×
Autoua.netФорумРадіо

Расчет номиналов деталей для достижения нужных значений

читатель
Сообщения: 1
С нами с 13.01.2013

Расчет номиналов деталей для достижения нужных значений
      13 января 2013 в 18:23 Гілками Прикріплені файли (0 завантажити)

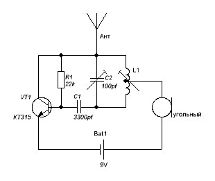
Здравствуйте.
Подскажите, пожалуйста, номиналы деталей на схеме для работы на частоте 433МГц, и, если не трудно, то как вообще рассчитывать номиналы.
Эта схема хоть заработает?
спасибо)

Здравствуйте.Подскажите, пожалуйста, номиналы деталей на схеме для работы на частоте 433МГц, и, если не трудно, то как вообще рассчитывать номиналы


Роздрукувати   Нагадати!   Сповістити модератора   Відправити по E-mail
Супер писатель! ****
Сообщения: 2631
С нами с 22.02.2010

Re: Расчет номиналов деталей для достижения нужных значений [Re: 3ABXOC]
      13 января 2013 в 21:03 Гілками

3ABXOC 13.01.2013 18:23 пишет:

...
Эта схема хоть заработает?
спасибо)




на 433 - нет
там транзистор с частотой до 250 МГц

ну и вообще так передатчики на УКВ не делают

Змінено bybra (21:03 13/01/2013)


Роздрукувати   Нагадати!   Сповістити модератора   Відправити по E-mail
KVJ
Месье Peugeot **
Kennesaw
Сообщения: 18032
С нами с 15.12.2001

Re: Расчет номиналов деталей для достижения нужных значений [Re: 3ABXOC]
      13 января 2013 в 21:42 Гілками

Частота будет очень сильно плавать. Эта схема для средних и длинных волн.
Для 433 - ищи схему с кварцами.


Роздрукувати   Нагадати!   Сповістити модератора   Відправити по E-mail
новичок **
Сообщения: 43
С нами с 08.05.2012

Re: Расчет номиналов деталей для достижения нужных значений [Re: 3ABXOC]
      15 января 2013 в 09:18 Гілками

День добрый!
Много интересных схемок разных жучков на сайте http://vrtp.ru/.


Роздрукувати   Нагадати!   Сповістити модератора   Відправити по E-mail
V.I.P *
Киев
Сообщения: 12678
С нами с 23.08.2002

Re: Расчет номиналов деталей для достижения нужных значений [Re: KVJ]
      3 февраля 2013 в 20:10 Гілками

Jedy 13.01.2013 21:42 пишет:

Частота будет очень сильно плавать. Эта схема для средних и длинных волн.
Для 433 - ищи схему с кварцами.



Правильнее - ПАВ резонатором на 433.
в схеме должен стоять варикап, нужно подобрать узкополосную ЧМ (иначе не будет приниматься). А вообще нужно иметь навыки монтажа смд элементов...
схема из 5ти транзисторов заработает.


Роздрукувати   Нагадати!   Сповістити модератора   Відправити по E-mail
Гуру ***
7 лет (24 года за рулем), Киев
Сообщения: 8464
С нами с 03.12.2002

Re: Расчет номиналов деталей для достижения нужных значений [Re: 3ABXOC]
      4 февраля 2013 в 00:39 Гілками

3ABXOC 13.01.2013 18:23 пишет:

Здравствуйте.
Подскажите, пожалуйста, номиналы деталей на схеме для работы на частоте 433МГц, и, если не трудно, то как вообще рассчитывать номиналы.
Эта схема хоть заработает?
спасибо)




Не заработает.


Роздрукувати   Нагадати!   Сповістити модератора   Відправити по E-mail
Autoua.netФорумРадіо
Додаткова інформація
0 користувачів і 12 що побажали залишитися невідомими читають цей форум.

Модератор:  plexmen, moderator 

Роздрукувати всю тему

Права
      Ви не можете створювати нові теми
      Ви не можете відповідати на повідомлення
      HTML дозволений
      UBBCode дозволений

Рейтинг:
Переглядів теми: 2755

Оціните цю тему

Перейти в

Правила конференції | Календар | FAQ | Карта розділу | Мобільна версія